• Hallo TT-Modellbahner, schön, dass du zu uns gefunden hast.
    Um alle Funktionen nutzen zu können, empfehlen wir dir, dich anzumelden. Denn vieles, was das Board zu bieten hat, ist ausschließlich angemeldeten Nutzern vorbehalten. Du benötigst nur eine gültige E-Mail-Adresse und schon kannst du dich registrieren.
    Deine Mailadresse wird für nichts Anderes verwendet als zur Kommunikation zwischen uns.
    Die Crew des TT-Boardes

Problem mit Gleiskontakt und Weichenstellung

Dann schalte doch mit dem Schienenkontakt Dein bistabiles Relais und mit dessen Kontakten die Weiche. Dadurch bekommt zwar die Weiche Dauerstrom, was dem Antrieb, wenn er 'ne Endabschaltung hat, ziemlich egal sein dürfte.

Gruß Jens
 
Wenn es sich den nicht auch um einen Magnetartikel handeln würde, hätt ich dies schon längst getan, aber ich komm wohl nicht um ein elektronisches Relais herum.
 
Das Relais schließt Du so an, wie von Roland TT in #44 gezeichnet, also komplett ans Digitalsignal.

Gruß Jens
 
erstmal brauch ich ein elektronisches Relais und dann kann ich auch sagen, obs so funktioniert!
Muss nachher eh noch 2 Lok-Decoder holen, da hol ich mir mal das Schaltrelais 8415 von Tillig, das is ja ein elektronisches, mal sehn, ob das funktioniert.
 
noch ein Vorschlag

@tco95ttocs

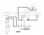
wenn deine Weichenantriebe nur Brummen und nicht schalten liegt es wahrscheinlich daran, dass die Spulen nicht für eine Wechselspannung von einigen Kilohertz der Digitalspannung ausgelegt sind. Der induktive Widerstand ist dadurch zu hoch und der fliessende Strom, um eine ausreichende Magnetisierung -> Kraft zu erzeugen, ist zu gering. Ein einfaches Gleichrichten könnte das Problem lösen.
 

Anhänge

  • vorschlag.JPG
    vorschlag.JPG
    26,6 KB · Aufrufe: 73
Hab mal den ganzen Fred durchgelesen. Die Aussage von Carstens_tt trifft den Nagel auf den Kopf: Allerdings würd ich den Elko weglassen, die so gewonnene Gleichspannung muss nicht geglättet werden. Ein Elko würde nur nen zusätzlichen Einschaltstrom verursachen. Desweiteren rate ich auch von Reedkontakten zum direkten Schalten von Weichenantrieben ab. Diese können oft nur wenige mA, brennen daher oft entweder ab oder verkleben! Das einfachste ist der Schienenkontakt.
Sollte es wieder Erwarten trotzdem nicht funktionieren, so reicht die Spannung aus der Digitalzentrale eben nicht aus und es bleibt nur der Einsatz eines 2. Transformators, so wie es Stardampf beschrieben hat! Hier brauchst natürlich keine Diode mehr!
 
Hallo,
über 50 Beiträge und was kommt raus .......
Beschrieben wurde ja schon das der Digitalstrom die Weichen nicht schaltet also Gleichrichterdioden dazwischen und ein Elko daran und schon funktioniert es wunderbar. Schalte so schon seit 9 Jahren meine Signale nur bei Relais sollte es dann ein Brückengleichrichter sein da braucht´s auch kein Elko.

MFG Kai
 
Re: Brückengleichrichter

@fsnoopy

also ich weiß zwar nicht wie du den Brückengleichrichter anschliessen willst, aber in der angegebenen Schaltung funktioniert der nicht bzw. ist überflüssig, da immer nur eine Diode wirkt/wirken kann!?
 
hab jetzt mal nen elektronisches Relais von Viessmann getestet, soll sowohl mit digital-,Gleich- und Wechselstrom schalten, aber tut es nich!...dabei brauchs zum schalten nur 15mA...
nächste Woche werd ich ne Nullleiter-Schaltung mit nem 2. Trafo testen...irgendwas muss ja mal funktionieren
 
Zurück
Oben